Давление подачи
Данный раздел/документ содержится в продуктах:
- Техэксперт: Охрана труда
- Техэксперт: Промышленная безопасность
- Техэксперт: Нормы, правила, стандарты и законодательство России
- Техэксперт: Нефтегазовый комплекс
- Техэксперт: Машиностроительный комплекс
- Техэксперт: Электроэнергетика
- Техэксперт: Теплоэнергетика
- Стройэксперт. "Вариант Лидер"
- Техэксперт: Эксплуатация зданий
- Стройтехнолог
ДАВЛЕНИЕ ПОДАЧИ
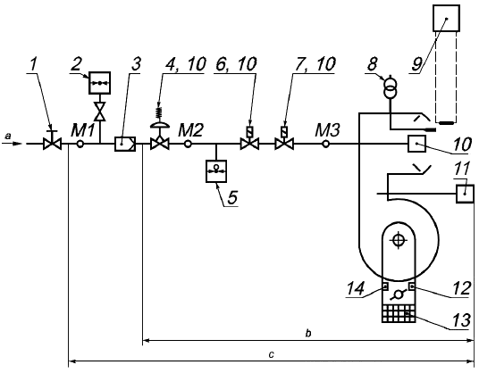
Давление, измеренное в точке измерения М1 (см. рисунок 1), в которой достигнуты номинальные условия.
1 - ручной отсечной клапан; 2 - манометр для измерения давления газа; 3 - фильтр; 4 - регулятор давления газа; 5 - устройство контроля давления газа; 6 - предохранительное отсечное устройство; 7 - управляющее устройство; 8 - устройство зажигания; 9 - датчик контроля пламени; 10 - устройство предварительной настройки; 11 - устройство контроля вентилятора; 12 - позиционный переключатель низкого расхода воздуха; 13 - предохранительное устройство для вращающихся деталей, например решетка; 14 - позиционный переключатель высокого расхода воздуха; М1 - точка измерения давления на входе; М2 - точка измерения давления на выходе регулятора давления газа; М3 - точка измерения в головке горелки; - топливный газ;
- минимальное оборудование для типового испытания;
- оборудование горелки



