Зажим рабочего заземления
Данный раздел/документ содержится в продуктах:
- Техэксперт: Охрана труда
- Техэксперт: Нормы, правила, стандарты и законодательство России
- Техэксперт: Нефтегазовый комплекс
- Техэксперт: Машиностроительный комплекс
- Техэксперт: Электроэнергетика
- Техэксперт: Теплоэнергетика
- Стройэксперт. "Вариант Лидер"
- Техэксперт: Эксплуатация зданий
- Стройтехнолог
ЗАЖИМ РАБОЧЕГО ЗАЗЕМЛЕНИЯ
(FUNCTIONAL EARTH TERMINAL)
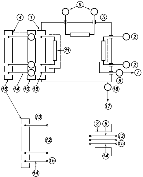
Зажим, непосредственно соединенный с цепью или экранирующей частью изделия, который предназначен для заземления в функциональных целях.
Примечание - См. рисунки 2, 3 и 4.

1 - ПРИБОРНАЯ ВИЛКА (см. также рисунок 1); 2 - СОЕДИНЕНИЕ С ПАЦИЕНТОМ; 3 - Изоляционная трубка; 4 - СЪЕМНЫЙ ШНУР ПИТАНИЯ; 5 - КОРПУС; 6 - ЗАКРЕПЛЕННЫЙ провод; 7 - ПРОВОД РАБОЧЕГО ЗАЗЕМЛЕНИЯ; 8 - ЗАЖИМ РАБОЧЕГО ЗАЗЕМЛЕНИЯ; 9 - СИГНАЛЬНЫЙ ВХОД/ВЫХОД; 10 - СЕТЕВОЙ ПРОВОД; 11 - СЕТЕВАЯ ЧАСТЬ; 12 - СЕТЕВОЕ ПРИСОЕДИНИТЕЛЬНОЕ УСТРОЙСТВО; 13 - ШНУР ПИТАНИЯ; 14 - ПРОВОД ЗАЩИТНОГО ЗАЗЕМЛЕНИЯ; 15 - ЗАЖИМ ЗАЩИТНОГО ЗАЗЕМЛЕНИЯ; 16 - СЕТЕВАЯ ВИЛКА; 17 - ПРОВОД ВЫРАВНИВАНИЯ ПОТЕНЦИАЛОВ; 18 - Зажим для подсоединения ПРОВОДА ВЫРАВНИВАНИЯ ПОТЕНЦИАЛОВ



