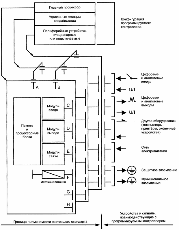
Базовая конфигурация программируемого контроллера
Список продуктов
Данный раздел/документ содержится в продуктах:
Данный раздел/документ содержится в продуктах:
- Техэксперт: Нормы, правила, стандарты и законодательство России
- Техэксперт: Нефтегазовый комплекс
- Техэксперт: Машиностроительный комплекс
- Техэксперт: Электроэнергетика
- Техэксперт: Теплоэнергетика
- Стройэксперт. "Вариант Лидер"
- Техэксперт: Эксплуатация зданий
- Стройтехнолог
БАЗОВАЯ КОНФИГУРАЦИЯ ПРОГРАММИРУЕМОГО КОНТРОЛЛЕРА
Представительная конфигурация, используемая для типовых испытаний. Состоит как минимум из процессорного блока, источника питания и устройств ввода/вывода. См. рисунок 1.

- интерфейс для удаленных станций ввода/вывода;
- интерфейс для периферийных устройств;
- интерфейс для цифровых и аналоговых входных сигналов;
- интерфейс для цифровых и аналоговых выходных сигналов;
- последовательные или параллельные интерфейсы передачи данных другому оборудованию;
- интерфейс источников электропитания;
- интерфейс защитного заземления;
- интерфейс функционального заземления



